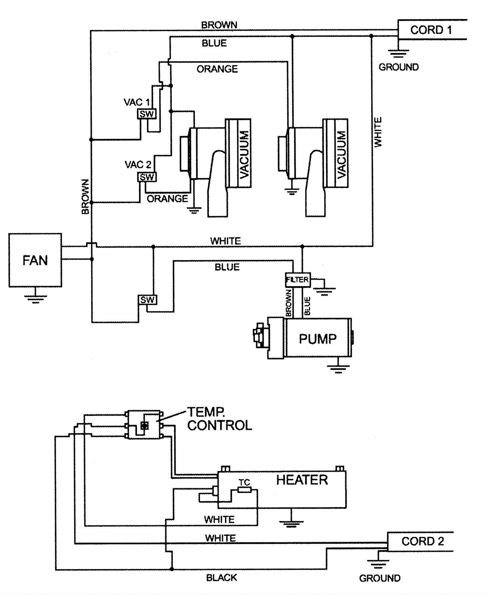
Wiring Diagram 240V
Click to enlarge