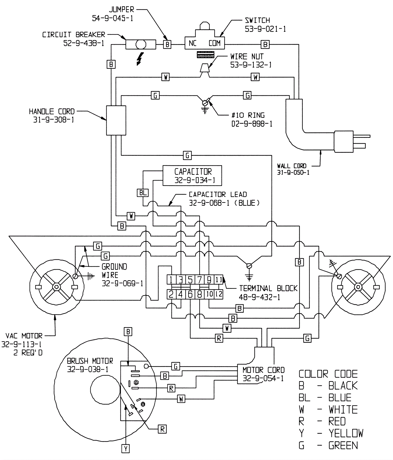
Wiring Diagram 115 Volt
Click to enlarge
#
Part
Description
Price
Req
Notes
Availability
01
164-0791
17 1/2 amp circuit breaker
$100.46
ships same day
02
164-0015
Switch
$34.66
ships same day