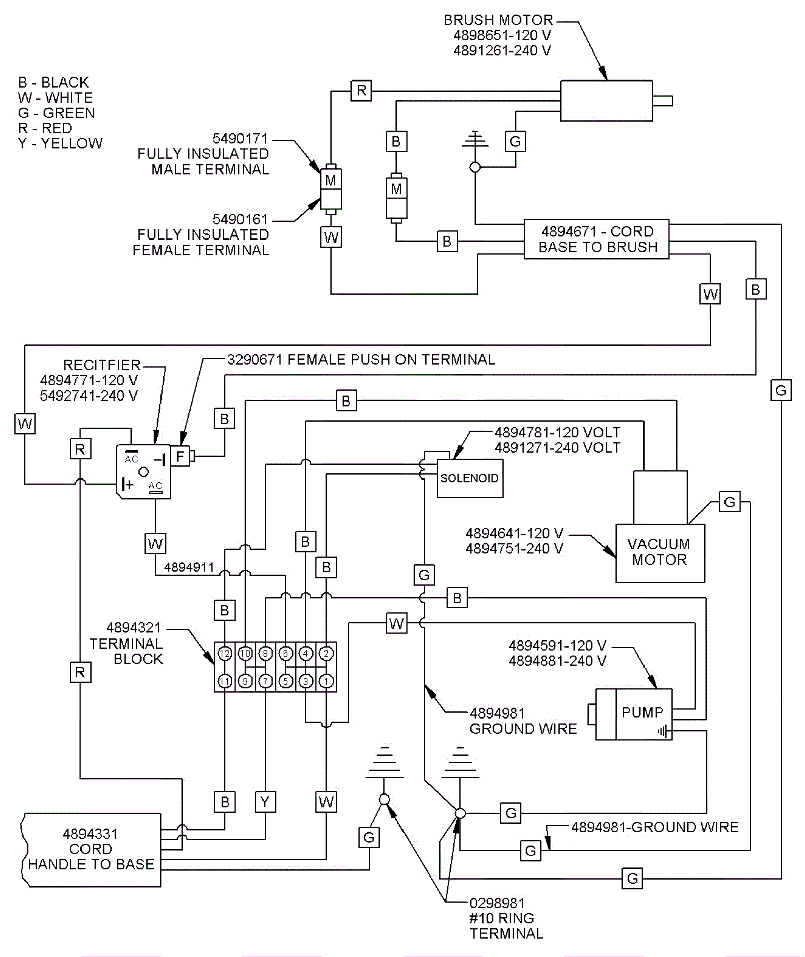
Wiring Diagram - Frame and Brush Head
Click to enlarge