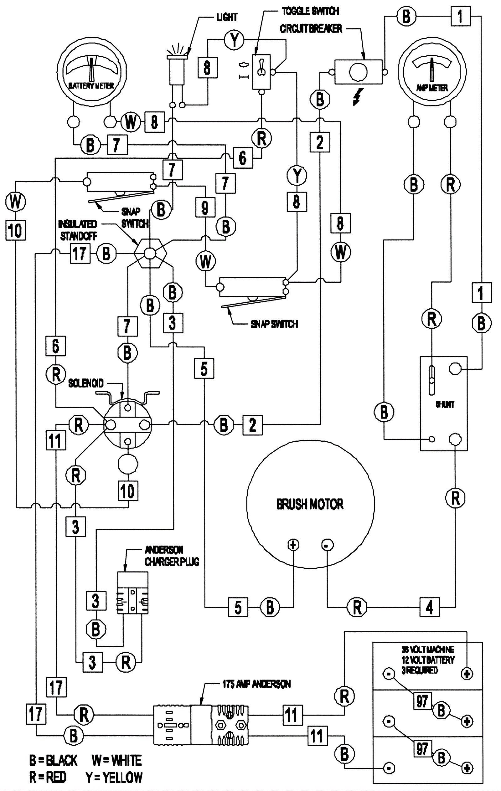
Wiring Diagram - Pad Assist
Click to enlarge