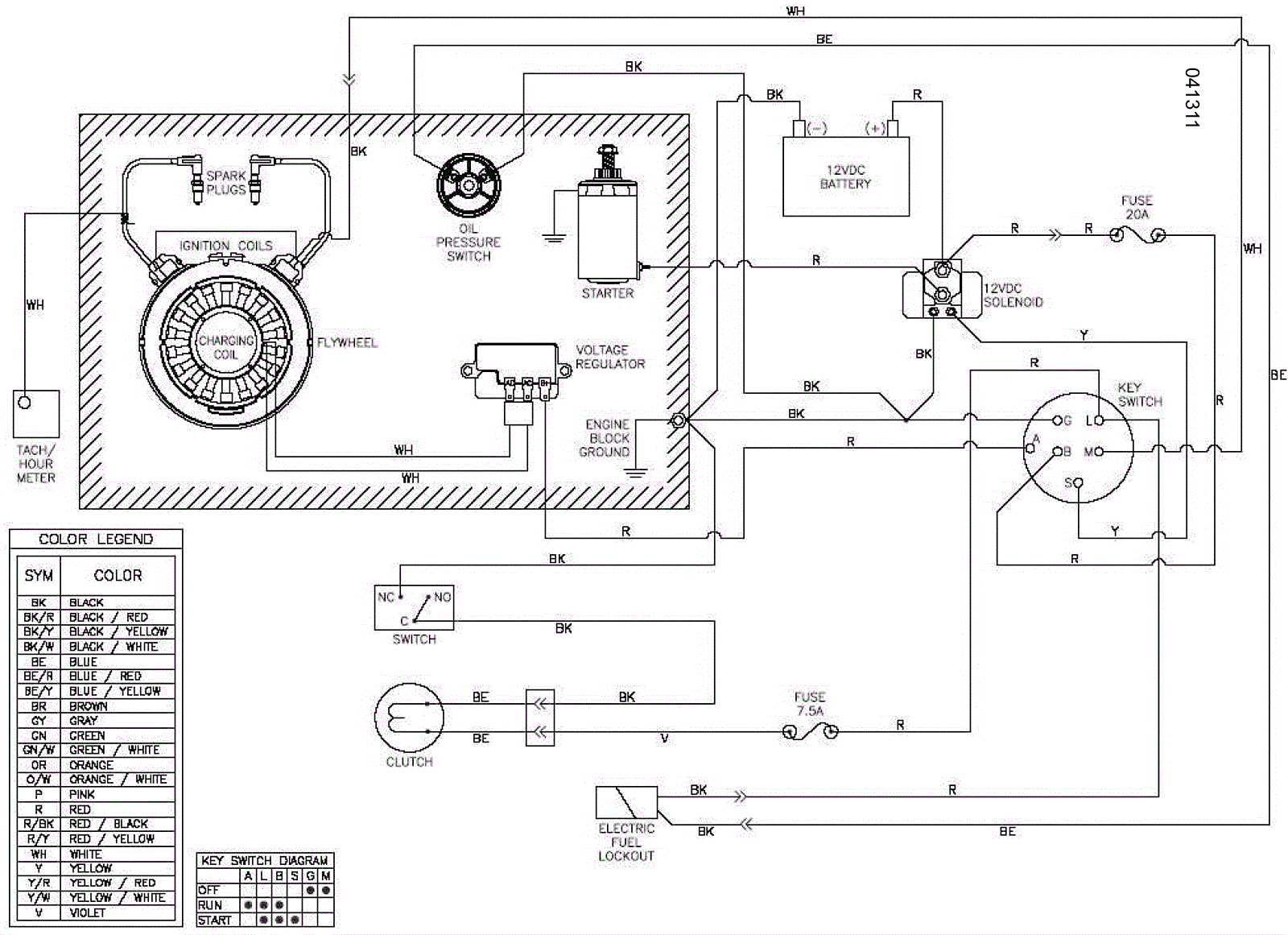
Wiring Schematic (without SafeSense)
Click to enlarge