PE420BU
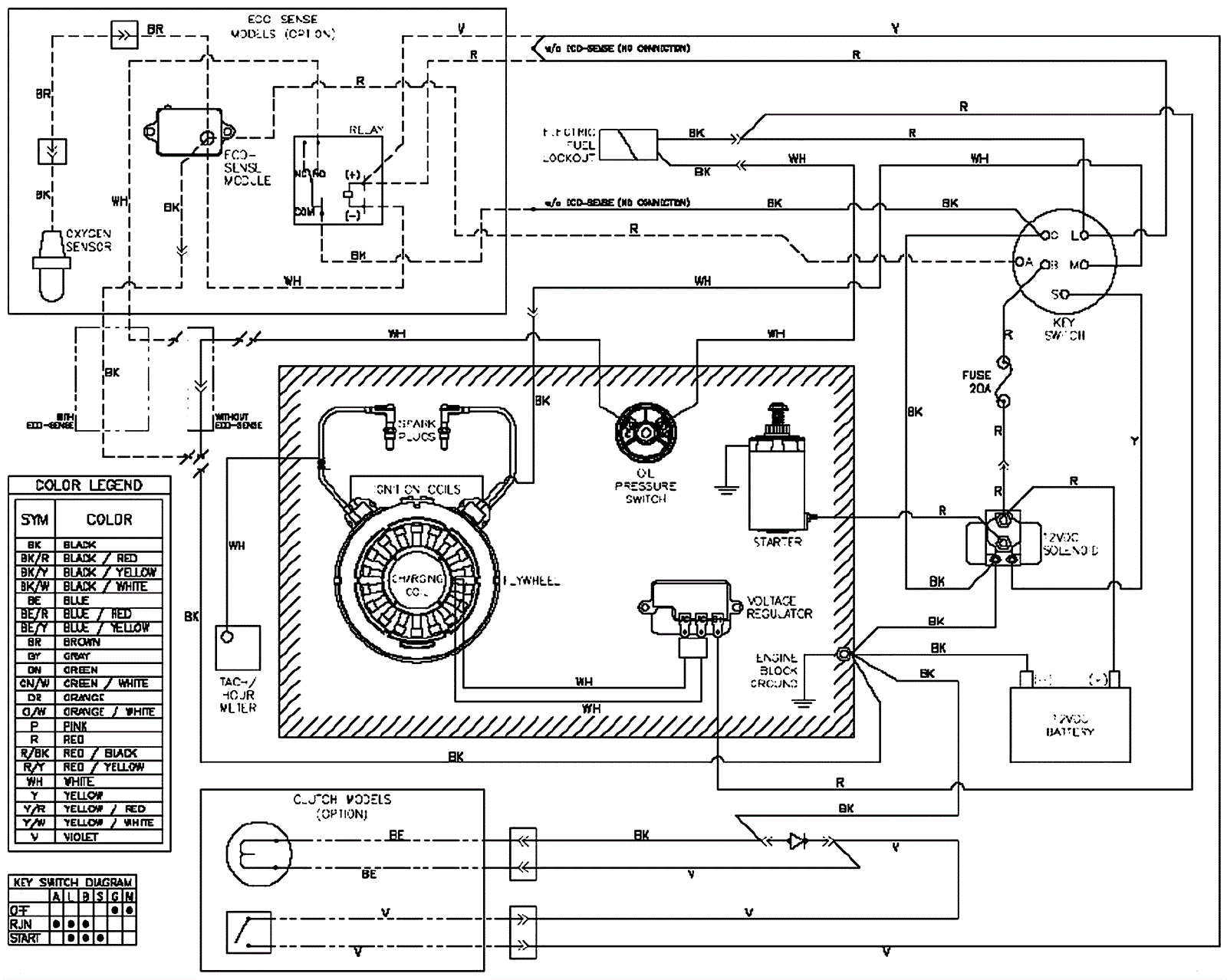
Wiring Diagram
Click to enlarge
#
Part
Description
Price
Req
Notes
Availability
01
154-3479
Wiring harness
$149.72
usually ships 12-15 days