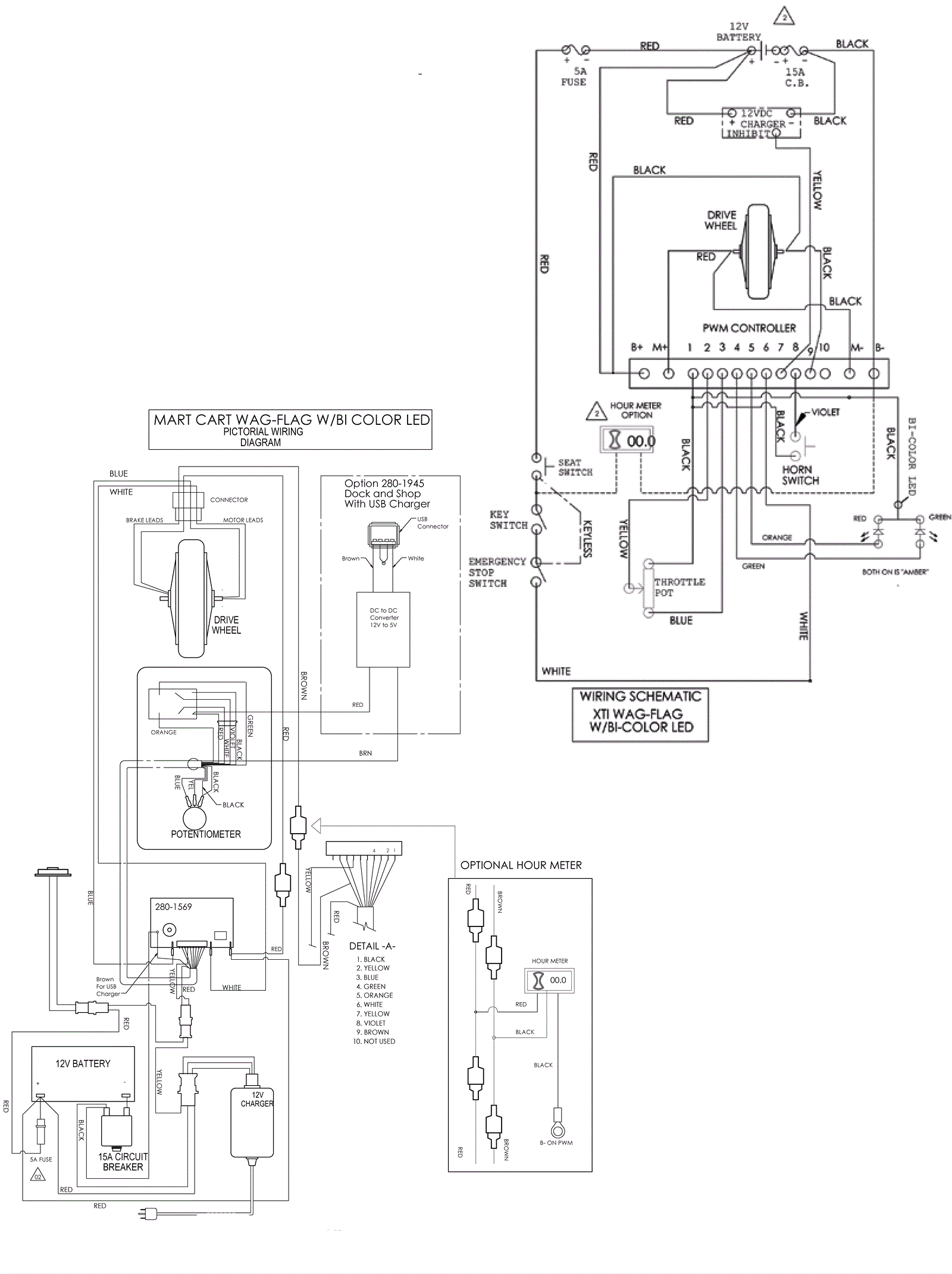
Wiring Diagram II
Click to enlarge