| |
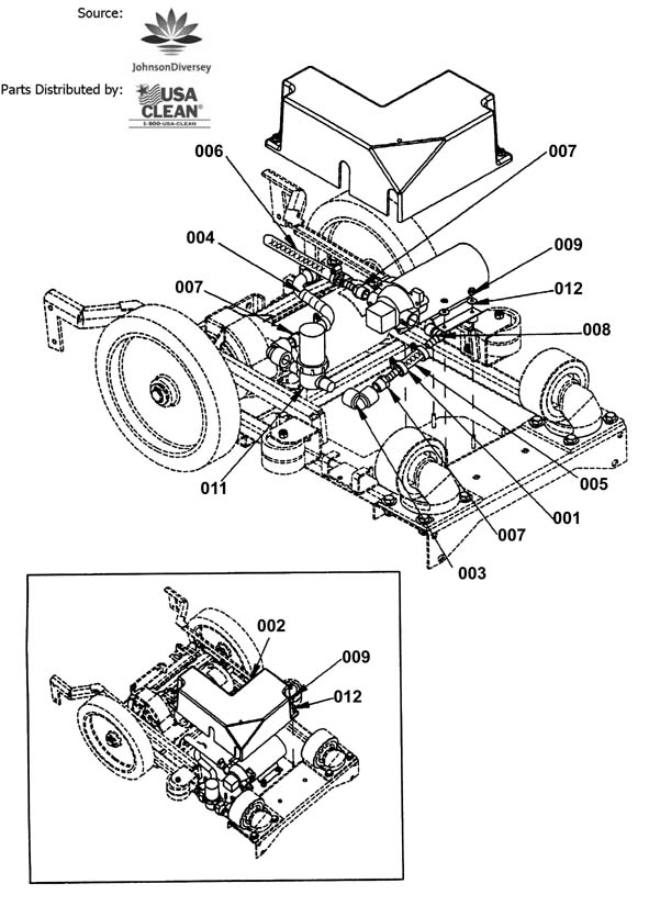
Frame Assembly - 192-6014 |
|
| RefNbr |
Part Number |
Description |
Req |
Notes |
| 002 |
192-7717 |
Right brush housing arm |
1 |
|
| 003 |
192-7718 |
Left brush housing arm |
1 |
|
| 004 |
192-7719 |
Roller clutch bearing (OBSOLETE) |
2 |
|
| 007 |
192-7722 |
Nut 3/8-16 hex nylock |
12 |
|
| 008 |
192-7723 |
Drive axle plate |
2 |
|
| 009 |
192-7724 |
Screw 1/4-20 x 3/4 hex head cap screw stainless steel |
2 |
|
| 010 |
192-7725 |
Screw 1/4-20 x 2-1/2 hexhead cap screw stainless steel |
2 |
|
| 011 |
192-7726 |
Screw 3/8 -16 x 1 hex head cap screw grade 5 |
12 |
|
| 012 |
192-6040 |
Retaining ring (OBSOLETE) |
4 |
|
| 013 |
192-7727 |
Washer 38 x 7/8 flat stainless steel |
12 |
|
| 014 |
192-7728 |
Washer 3/4 x1-1/4 nylon (OBSOLETE) |
4 |
|
| 015 |
192-7729 |
Washer 49/64 x 5/16 flat stainless steel (OBSOLETE) |
4 |
|
| 016 |
192-7730 |
Wheel (OBSOLETE) |
4 |
|
| 017 |
192-7731 |
Wheel assembly (OBSOLETE) |
2 |
|
| N/S |
192-7716 |
Brush set (OBSOLETE) |
|
|
|
|
Pump Assembly - 192-6015 |
|
| RefNbr |
Part Number |
Description |
Req |
Notes |
| 001 |
192-0334 |
Hose clamp |
5 |
|
| 002 |
192-7733 |
Pump cover |
1 |
|
| 003 |
192-7734 |
Elbow 3/8 fpt pvc sch 80 (OBSOLETE) |
2 |
|
| 004 |
192-0404 |
Wire reinforced hose (sold by the inch) |
40 in |
|
| 005 |
192-0599 |
Hose (sold by the inch) |
40 in |
|
| 006 |
192-0599 |
Hose (sold by the inch) |
40 in |
|
| 007 |
192-7735 |
Hose barb 3/8 x 3/8 (OBSOLETE) |
3 |
|
| 009 |
999-1353 |
Nut 10-32 hex nylon lock insert stainless steel |
6 |
|
| 011a |
192-7737 |
Strainer 3/8 -80 (OBSOLETE) |
1 |
|
| 011b |
192-7738 |
Strainer screen (OBSOLETE) |
|
|
| 012 |
192-7634 |
Washer 10 x 9/16 OD |
6 |
|
|
|
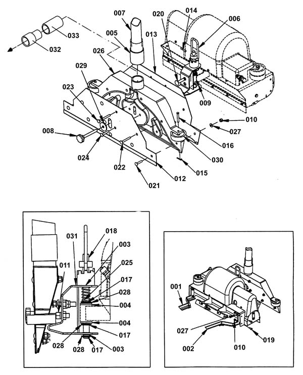
Brush Assembly - 192-6016 |
|
| RefNbr |
Part Number |
Description |
Req |
Notes |
| 004 |
192-1968 |
Flange bearing (OBSOLETE) |
2 |
|
| 005 |
192-2006 |
Belt (OBSOLETE) |
1 |
|
| 006 |
192-7741 |
Brush 18 x 4-1/2 (OBSOLETE) |
1 |
|
| 007 |
192-7742 |
Coupler jaw 1/2 |
2 |
|
| 008 |
192-7743 |
Spider coupler |
1 |
|
| 009 |
192-7744 |
Splash guard (OBSOLETE) |
1 |
|
| 010 |
192-7745 |
Brush quick change end idler |
2 |
|
| 012 |
999-1353 |
Nut 10-32 hex nylon lock insert stainless steel |
11 |
|
| 013 |
192-7746 |
Nut 1/4-20 hex nylock (OBSOLETE) |
1 |
|
| 014 |
999-0211 |
Nut 5/16-18 hex nylon insert lock zinc plated |
4 |
|
| 015 |
192-7747 |
Belt adjusment plate |
1 |
|
| 016 |
192-7748 |
Timing pulley 2-19/64 x 3/8 |
1 |
|
| 017 |
192-7749 |
Timing pulley 3/8 10 T |
1 |
|
| 018 |
192-7750 |
Retaining ring |
2 |
|
| 019 |
192-7751 |
Splash guard retainer (OBSOLETE) |
1 |
|
| 020 |
192-7752 |
Screw 1/4-20 x 5/8 hex head cap screw stainless steel |
2 |
|
| 021 |
192-7725 |
Screw 1/4-20 x 2-1/2 hexhead cap screw stainless steel |
1 |
|
| 022 |
192-7753 |
Screw 1/4-20 x 1/4 socket set screw cup point |
3 |
|
| 023 |
192-7754 |
Screw 10-32 x 5/8 phillip pan head machine |
11 |
|
| 025 |
192-7776 |
Screw 6-32 x 1/2 phillip flat machine plated |
4 |
|
| 026 |
192-7777 |
Washer 1/2 x 15/16 nylock |
2 |
|
| 027 |
192-7633 |
Washer 1/4 lock external star stainless steel |
2 |
|
| 028 |
192-7778 |
Washer 5/16 x 3/4 stainless steel |
8 |
|
| 029 |
192-7779 |
Washer 1/2 x 1 nylock |
2 |
|
| 030 |
192-7730 |
Wheel (OBSOLETE) |
2 |
|
| 031 |
192-7780 |
Brush housing weldment |
1 |
|
| 032 |
192-7781 |
Brush housing end cap bracket |
1 |
|
|
|
Solenoid and Manifold Assembly - 192-6017 |
|
| RefNbr |
Part Number |
Description |
Req |
Notes |
| 001 |
192-0334 |
Hose clamp |
5 |
|
| 002 |
192-7782 |
Brush motor cover |
1 |
|
| 003 |
192-7783 |
Street elbow 1/4 npt |
1 |
|
| 004 |
192-7784 |
Hose barb 1/4 - 3/8 npt (OBSOLETE) |
1 |
|
| 005 |
192-7785 |
90 Degree hose barb 1/4 x3/8 (OBSOLETE) |
2 |
|
| 006 |
192-4628 |
Mini promax bocy jet |
2 |
|
| 008 |
192-7786 |
Adjusment instruction label |
1 |
|
| 011 |
192-7788 |
Nipple 1/4 x 1-1/2 |
1 |
|
| 012 |
192-7789 |
Nut 10-24 tinnerman |
4 |
|
| 013 |
999-1353 |
Nut 10-32 hex nylon lock insert stainless steel |
1 |
|
| 014 |
192-7790 |
Plug 1/8 hex brass |
2 |
|
| 015 |
192-0539 |
Screw 50 x 20 |
2 |
|
| 016 |
192-7754 |
Screw 10-32 x 5/8 phillip pan head machine |
1 |
|
| 017 |
192-6270 |
Screw 10-32 x 38 |
2 |
|
| 018 |
192-7681 |
Screw 10 x 3/8 type B phillip pan head self tapping (OBSOLET |
4 |
|
| 019 |
192-7791 |
Street tee 1/4 |
1 |
|
| 021 |
192-7654 |
Washer 10 lock external star stainless steel |
3 |
|
| 022 |
192-7792 |
90 Degree angled tube |
1 |
|
|
|
Vacuum Shoe Assembly - 192-6018 |
|
| RefNbr |
Part Number |
Description |
Req |
Notes |
| 001 |
192-7717 |
Right brush housing arm |
1 |
|
| 002 |
192-7793 |
Left brush housing arm |
1 |
|
| 003 |
192-7794 |
Bearing 1/2 |
2 |
|
| 004 |
192-7795 |
Bushing 1/2 x 3/4 x 3/4 |
2 |
|
| 005 |
192-7796 |
Cuff (OBSOLETE) |
1 |
|
| 006 |
192-7797 |
Height adjusment collar assembly |
1 |
|
| 007 |
192-3775 |
1-1/2 in flex hose (sold by the inch) (OBSOLETE) |
40 in |
|
| 008 |
192-7798 |
Knob 1 -3/8 x 3/8 x 163 (OBSOLETE) |
1 |
|
| 009 |
192-6337 |
Nut 3/8-16 self locking |
1 |
|
| 010 |
192-7746 |
Nut 1/4-20 hex nylock (OBSOLETE) |
15 |
|
| 011 |
192-7722 |
Nut 3/8-16 hex nylock |
1 |
|
| 012 |
192-7799 |
Vacuum plate |
1 |
|
| 013 |
192-7800 |
Vacuum trap plate |
1 |
|
| 014 |
173-5205 |
Pin (OBSOLETE) |
1 |
|
| 015 |
173-1053 |
Cotter hair pin |
2 |
|
| 016 |
173-3433 |
Clevis pin |
2 |
|
| 017 |
192-7804 |
Retaining ring 1/2 |
3 |
|
| 018 |
192-7805 |
Vacuum pivot rod |
1 |
|
| 019 |
192-7724 |
Screw 1/4-20 x 3/4 hex head cap screw stainless steel |
4 |
|
| 020 |
999-0209 |
Screw 3/8-16 x 1 1/2 carriage head grade 5 zinc |
1 |
|
| 021 |
192-7806 |
Screw 1/4-20 x 1-1/4 carriage |
5 |
|
| 022 |
999-0605 |
Screw 1/4-20 x 2 carriage head stainless steel |
2 |
|
| 023 |
999-0606 |
Screw 1/4-20 x 2 1/2 carriage head stainless steel |
2 |
|
| 024 |
999-0604 |
Screw 1/4-20 x 1 1/2 carriage head stainless steel |
2 |
|
| 025 |
173-2344 |
Compression spring (OBSOLETE) |
1 |
|
| 026 |
192-7808 |
Insert vacuum shoe |
1 |
|
| 028 |
192-7809 |
Washer 33/64 x 7/8 flat |
4 |
|
| 030 |
192-7730 |
Wheel (OBSOLETE) |
2 |
|
| 031 |
192-7810 |
Vacuum shoe adjustment weldment bracket |
1 |
|
| 033 |
192-7811 |
Bushing (OBSOLETE) |
|
|
|
|
Lift Lever and Lower Tower Assembly - 192-6019 |
|
| RefNbr |
Part Number |
Description |
Req |
Notes |
| 001 |
192-7812 |
Flanged bearing |
2 |
|
| 002 |
192-7813 |
Clamp cord |
1 |
|
| 003 |
192-2465 |
Cable (OBSOLETE) |
2 |
|
| 004 |
192-7814 |
Flat bar grip 3/16 x 1 |
1 |
|
| 005 |
999-0190 |
Nut 1/4-20 hex plain finish |
2 |
|
| 006 |
999-0170 |
Nut 3/8-16 hex plain finish |
4 |
|
| 007 |
192-7746 |
Nut 1/4-20 hex nylock (OBSOLETE) |
3 |
|
| 009 |
192-7815 |
Clevis pin 5/16 x 2-3/4 |
1 |
|
| 010 |
999-0297 |
Bolt 1/4-20 x 1 hex head stainless steel |
1 |
|
| 011 |
999-0572 |
Screw 10-24 x 1/2 pan head self-tapping zinc |
2 |
|
| 012 |
192-7726 |
Screw 3/8 -16 x 1 hex head cap screw grade 5 |
4 |
|
| 013 |
192-7816 |
Screw 5/16-18 x 1-1/4 hex head cap grade 5 |
2 |
|
| 014 |
192-2968 |
Cotter pin (OBSOLETE) |
1 |
|
| 015 |
192-7778 |
Washer 5/16 x 3/4 stainless steel |
1 |
|
| 016 |
192-7817 |
Washer 1/2 x 3/4 x 1/8 wave |
2 |
|
| 017 |
192-7779 |
Washer 1/2 x 1 nylock |
1 |
|
| 018 |
192-7818 |
Post lower control weldment |
1 |
|
| 019 |
192-7819 |
Plastic wheel 20 x 5/16 x 7/8 (OBSOLETE) |
2 |
|
| 020 |
192-7820 |
Lift lever handle bracket |
1 |
|
| 021 |
192-7821 |
Lift lever base bracket |
1 |
|
| 022 |
192-7822 |
1-1/2 hole snap bushing |
1 |
|
|
|
Upper Tower Assembly - 192-6020 |
|
| RefNbr |
Part Number |
Description |
Req |
Notes |
| 002 |
192-7824 |
Collar 3/4 x 9/32 x 1-7/8 |
1 |
|
| 004 |
192-7746 |
Nut 1/4-20 hex nylock (OBSOLETE) |
1 |
|
| 005 |
192-7722 |
Nut 3/8-16 hex nylock |
2 |
|
| 006 |
192-7826 |
Nut 4-40 hex 2/ star (OBSOLETE) |
2 |
|
| 007 |
192-7827 |
Control panel |
1 |
|
| 008 |
999-0338 |
Screw 1/4-20 x 1/2 socket head shoulder |
1 |
|
| 009 |
192-7753 |
Screw 1/4-20 x 1/4 socket set screw cup point |
2 |
|
| 010 |
999-0572 |
Screw 10-24 x 1/2 pan head self-tapping zinc |
2 |
|
| 011 |
192-7828 |
Screw 4-40 x 1-1/4 phillip pan head machine (OBSOLETE) |
2 |
|
| 012 |
192-7829 |
Screw 3/8-16 x 3-1/2 hex head cap grade 5 |
2 |
|
| 013 |
192-7830 |
10 Amp roller mini switch (OBSOLETE) |
2 |
|
| 014 |
192-7831 |
Extension spring (OBSOLETE) |
1 |
|
| 015 |
192-7727 |
Washer 38 x 7/8 flat stainless steel |
4 |
|
| 016 |
192-7654 |
Washer 10 lock external star stainless steel |
2 |
|
| 017 |
192-7832 |
Weldment handle |
1 |
|
| 018 |
192-7833 |
Propel control weldment |
1 |
|
| 020 |
192-0568 |
Retention loop |
1 |
|
| 021 |
192-0569 |
Hook (OBSOLETE) |
1 |
|
|
|
Control Panel Assembly - 192-6021 |
|
| RefNbr |
Part Number |
Description |
Req |
Notes |
| 001 |
192-7834 |
Breaker 8 amp 250 vac 50vdc (OBSOLETE) |
1 |
|
| 002 |
192-7835 |
Breaker 3 amp 250 vac 50vdc (OBSOLETE) |
2 |
|
| 004a |
N/A |
Not available |
1 |
Cord |
| 004b |
N/A |
Not available |
1 |
Euro cord |
| 005 |
192-7836 |
Control propel board 115 volt (OBSOLETE) |
1 |
|
| 006a |
192-7837 |
Potentiometer (OBSOLETE) |
1 |
|
| 006b |
192-7838 |
Speed control knob (OBSOLETE) |
1 |
|
| 007 |
192-7839 |
Control panel label |
1 |
|
| 008 |
192-7840 |
Nut 8-32 hex nylock (OBSOLETE) |
2 |
|
| 009 |
192-7674 |
Nut 1/2 npt conduit (OBSOLETE) |
1 |
|
| 010 |
999-0308 |
Nut 8-32 plain |
2 |
With star |
| 011 |
192-7842 |
Control panel plate |
1 |
|
| 012 |
192-6967 |
2 Position rocker switch |
1 |
|
| 013 |
192-7843 |
Key switch (OBSOLETE) |
1 |
|
| 014 |
192-7686 |
Washer 3/8 internal lock thin |
4 |
|
| 015 |
192-7681 |
Screw 10 x 3/8 type B phillip pan head self tapping (OBSOLET |
9 |
|
| 018 |
173-2278 |
Foam gasket |
3 ft |
|
| 019 |
192-7845 |
Filter 8-1/2 amp 250 (OBSOLETE) |
1 |
|
| 020 |
192-7846 |
Propel board cover |
1 |
|
| 022 |
192-7848 |
Screw 6 x 1/2 metal sheet |
2 |
|
| 023 |
N/A |
Not available |
|
Trim |
| 024 |
192-7849 |
Nut 6-32 hex nylock stainless steel |
2 |
|
| 025a |
192-3538 |
Extension cord 2L + P sev |
1 |
|
| 025b |
192-3537 |
Extension cord 2L + P euro |
1 |
|
|
|
Solution Tank Assembly - 192-6022 |
|
| RefNbr |
Part Number |
Description |
Req |
Notes |
| 001 |
192-0034 |
Wire harness (for hour meter) |
5 |
|
| 002 |
192-4375 |
Hose clamp |
2 |
|
| 003 |
192-0764 |
Hose clamp |
1 |
|
| 004 |
192-7796 |
Cuff (OBSOLETE) |
1 |
|
| 005 |
192-0714 |
Cord (sold by the inch) |
40 in |
|
| 006 |
192-3987 |
Gasket (OBSOLETE) |
1 |
|
| 007 |
192-3775 |
1-1/2 in flex hose (sold by the inch) (OBSOLETE) |
40 in |
|
| 008 |
192-7850 |
Vacuum hose 2 inch x 2 (OBSOLETE) |
1 |
|
| 009 |
192-4459 |
Solaflex hose (sold by the inch) |
60 in |
|
| 010 |
192-7851 |
Hose barb 1/2 x 3/8 nylon (OBSOLETE) |
1 |
|
| 011 |
192-7852 |
Hose barb 90 degrees (OBSOLETE) |
1 |
|
| 012 |
192-7853 |
Solution tank lid |
1 |
|
| 014 |
192-7746 |
Nut 1/4-20 hex nylock (OBSOLETE) |
4 |
|
| 016 |
192-7855 |
Vacuum motor cooling plate |
1 |
|
| 017 |
999-0297 |
Bolt 1/4-20 x 1 hex head stainless steel |
4 |
|
| 018 |
999-0572 |
Screw 10-24 x 1/2 pan head self-tapping zinc |
1 |
|
| 019 |
192-7856 |
Screw 5/16-18 x 1/2 hex head cap grade 5 (OBSOLETE) |
6 |
|
| 020 |
192-7857 |
Solution tank |
1 |
|
| 022 |
192-7654 |
Washer 10 lock external star stainless steel |
1 |
|
| 023 |
192-7778 |
Washer 5/16 x 3/4 stainless steel |
6 |
|
| 024 |
999-0406 |
Washer 5/16 internal star lock zinc plated |
6 |
|
| N/S |
192-2651 |
Carbon brush (sold individually) |
2 |
|
|
|
Recovery Tank Assembly - 192-6023 |
|
| RefNbr |
Part Number |
Description |
Req |
Notes |
| 001 |
192-7858 |
Sight tube bracket |
1 |
|
| 002 |
192-4372 |
Clamp hose 2 inch |
1 |
|
| 003 |
192-0764 |
Hose clamp |
2 |
|
| 004 |
192-7859 |
White hose cuff 1-1/2 |
1 |
|
| 005 |
192-0714 |
Cord (sold by the inch) |
40 in |
|
| 006 |
192-7860 |
Rear cover |
1 |
|
| 007 |
192-7861 |
Dome assembly |
|
|
| 008 |
192-7862 |
Vacuum shut off float ball (OBSOLETE) |
1 |
|
| 009 |
192-7863 |
1-1/2 Compression gasket |
1 |
|
| 010 |
192-7864 |
Dome gasket |
1 |
|
| 011 |
192-3775 |
1-1/2 in flex hose (sold by the inch) (OBSOLETE) |
80 in |
|
| 012 |
192-7865 |
Drain hose 1-1/2 x 25 (OBSOLETE) |
1 |
|
| 013 |
192-7866 |
Hose barb 3/8 x 1/2 |
1 |
|
| 014 |
N/A |
Not available |
|
Double machined hosebarb 1-1/2 |
| 015 |
192-7867 |
Right label |
1 |
|
| 016 |
192-7868 |
Left label |
1 |
|
| 017 |
999-1353 |
Nut 10-32 hex nylon lock insert stainless steel |
5 |
|
| 018 |
192-7869 |
Slip joint nut 1-1/2 |
1 |
|
| 019 |
192-7870 |
Nut 3/8 hex brass |
1 |
|
| 020 |
192-5611 |
Drain hose plug |
1 |
|
| 021 |
192-7754 |
Screw 10-32 x 5/8 phillip pan head machine |
5 |
|
| 022 |
192-7871 |
Screw 5/16-18 x 3/4 flat head machine (OBSOLETE) |
6 |
|
| 023 |
192-7755 |
Screw 5/16-18 x 1 hex head cap grade 5 (OBSOLETE) |
1 |
|
| 024 |
192-7872 |
Orange recovery tank |
1 |
|
| 025 |
192-7873 |
Waste tube 1-1/2 |
1 |
|
| 026 |
192-7634 |
Washer 10 x 9/16 OD |
10 |
|
| 027 |
192-7778 |
Washer 5/16 x 3/4 stainless steel |
1 |
|
| 029 |
192-7699 |
Recovery hose mounting bracket |
1 |
|
| 030 |
192-7874 |
Taski label |
1 |
|
|
|
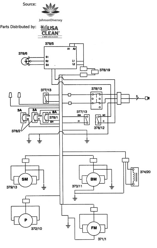
Wiring Diagram - |
|
| RefNbr |
Part Number |
Description |
Req |
Notes |
|
|
- Extractor Fit All Parts - 999-9400 |
|
| RefNbr |
Part Number |
Description |
Req |
Notes |
| 001a |
991-8000 |
12 inch stainless head wand, 1 jet 120 PSI plastic valve |
|
(wands) |
| 001b |
991-8001 |
12 inch aluminum head wand, 2 jet, 120 PSI (OBSOLETE) |
|
(wands) |
| 001c |
991-8002 |
12 inch aluminum head wand, 3 jet, 120 PSI plastic valve |
|
(wands) |
| 001d |
991-8227 |
500psi brass valve |
|
(wands) |
| 002a |
991-8222 |
30 inch stair wand (open spray) |
|
(stair wand) |
| 002b |
991-8223 |
30 inch swivel head ergonomic stair wand (open spray) |
|
(stair wand) |
| 004 |
991-8129 |
Handle 1-1/2 inch low profile comfort grip assist |
|
(wands) |
| 005a |
991-8128 |
120 PSI, acetel plastic valve, low heat 140 degrees |
|
(wands) |
| 005b |
991-8127 |
120 PSI, brass valve, stainless steel stem |
|
(wands) |
| 005d |
991-8171 |
400psi cast aluminum valve |
|
|
| 007 |
991-8130 |
3-1/2 inch wide 120 PSI standard detailer, external spray |
|
(wands) |
| 008 |
991-8132 |
10ft hide-a-hose vac/sol hose assembly w/1/4 male fittings |
|
(hose assemblies and parts) |
| 009 |
991-8133 |
20ft hide-a-hose vac/sol hose assembly w/1/4 male fittings |
|
(hose assemblies and parts) |
| 010 |
991-8136 |
10ft hide-a-hose vac/sol hose assembly w 1/4 male & 1/4 feml |
|
(hose assemblies and parts) |
| 011 |
991-8137 |
20ft hide-a-hose vac/sol hose assembly w/1/4 male & 1/4 feml |
|
(hose assemblies and parts) |
| 012 |
991-8134 |
10ft hide-a-hose vac/sol hose w/1/4 female fittings 300psi |
|
(hose assemblies and parts) |
| 013 |
991-8135 |
20ft hide-a-hose vac/sol hose assembly w/1/4 female fittings |
|
(hose assemblies and parts) |
| 014 |
991-8138 |
10ft 100psi vac/sol hose assembly w/ 1/4 male fittings |
|
(hose assemblies and parts) |
| 015 |
991-8139 |
20ft 100psi vac/sol hose assembly with male fittings |
|
(hose assemblies and parts) (Maximum heat rating of 70 degrees and 100 PSI) |
| 016 |
991-8142 |
10ft 100psi vac/sol hose assembly w/1/4 female & 1/4 male |
|
(hose assemblies and parts) |
| 017 |
991-8143 |
20ft 100psi vac/sol hose assembly w/1/4 female & 1/4 male |
|
(hose assemblies and parts) |
| 018 |
991-8140 |
10ft 100psi vac/sol hose assembly w/ 1/4 female fittings |
|
(hose assemblies and parts) |
| 021 |
991-8286 |
1 1/2 inch vacuum hose (sold by the foot) |
|
(hose assemblies and parts) |
| 022 |
991-8005 |
1 1/2 inch replacement hose cuff (black) |
|
(hose assemblies and parts) |
| 023 |
991-8131 |
1 1/2 inch hide-a-hose cuff (no swivel) |
|
(hose assemblies and parts) |
| 026 |
991-8045 |
1/8 inch brass vee jet 8001 |
|
(1/8 brass vee jet) |
| 027 |
991-8046 |
1/8 inch brass vee jet 8001.5 |
|
(1/8 brass vee jet) |
| 028 |
991-8047 |
1/8 inch brass vee jet 8002 |
|
(1/8 brass vee jet) |
| 029 |
991-8048 |
1/8 inch brass vee jet 8003 |
|
(1/8 brass vee jet) |
| 030 |
991-8049 |
1/8 inch brass vee jet 8004 |
|
(1/8 brass vee jet) |
| 031 |
991-8050 |
1/8 inch brass vee jet 8005 (OBSOLETE) |
|
(1/8 brass vee jet) |
| 032 |
991-8051 |
1/8 inch brass vee jet 8006 |
|
(1/8 brass vee jet) |
| 033 |
991-8052 |
1/8 inch brass vee jet 8008 |
|
(1/8 brass vee jet) |
| 034 |
991-8053 |
1/8 inch brass vee jet 8010 |
|
(1/8 brass vee jet) |
| 035 |
991-8054 |
1/8 inch brass vee jet 9502 |
|
(1/8 brass vee jet) |
| 036 |
991-8055 |
1/8 inch brass vee jet 9503 |
|
(1/8 brass vee jet) |
| 037 |
991-8056 |
1/8 inch brass vee jet 9504 |
|
(1/8 brass vee jet) |
| 038 |
991-8057 |
1/8 inch brass vee jet 9505 |
|
(1/8 brass vee jet) |
| 039 |
991-8058 |
1/8 inch brass vee jet 9506 |
|
(1/8 brass vee jet) |
| 040 |
991-8059 |
1/8 inch brass vee jet 9508 |
|
(1/8 brass vee jet) |
| 041 |
991-8060 |
1/8 inch brass vee jet 11001 |
|
(1/8 brass vee jet) |
| 042 |
991-8061 |
1/8 inch brass vee jet 11001.5 |
|
(1/8 brass vee jet) |
| 043 |
991-8062 |
1/8 inch brass vee jet 11002 |
|
(1/8 brass vee jet) |
| 044 |
991-8063 |
1/8 inch brass vee jet 11003 |
|
(1/8 brass vee jet) |
| 045 |
991-8064 |
1/8 inch brass vee jet 11004 |
|
(1/8 brass vee jet) |
| 046 |
991-8065 |
1/8 inch brass vee jet 11005 |
|
(1/8 brass vee jet) |
| 047 |
991-8066 |
1/8 inch brass vee jet 11006 |
|
(1/8 brass vee jet) |
| 048 |
991-8067 |
1/8 inch brass vee jet 11008 |
|
(1/8 brass vee jet) |
| 049 |
991-8068 |
1/8 inch brass vee jet 11010 |
|
(1/8 brass vee jet) |
| 050 |
991-8021 |
1/4 inch brass vee jet 8001 |
|
(1/4 brass vee jet) |
| 051 |
991-8022 |
1/4 inch brass vee jet 8001.5 |
|
(1/4 brass vee jet) |
| 052 |
991-8023 |
1/4 inch brass vee jet 8002 |
|
(1/4 brass vee jet) |
| 053 |
991-3005 |
1/4 inch brass vee jet 8003 |
|
(1/4 brass vee jet) |
| 054 |
991-8025 |
1/4 inch brass vee jet 8004 |
|
(1/4 brass vee jet) |
| 055 |
991-8026 |
1/4 inch brass vee jet 8005 |
|
(1/4 brass vee jet) |
| 056 |
991-8027 |
1/4 inch brass vee jet 8006 |
|
(1/4 brass vee jet) |
| 057 |
991-8028 |
1/4 inch brass vee jet 8008 |
|
(1/4 brass vee jet) |
| 058 |
991-8029 |
1/4 inch brass vee jet 8010 |
|
(1/4 brass vee jet) |
| 059 |
991-8030 |
1/4 inch brass vee jet 9502 |
|
(1/4 brass vee jet) |
| 060 |
991-8031 |
1/4 inch brass vee jet 9503 |
|
(1/4 brass vee jet) |
| 061 |
991-8032 |
1/4 inch brass vee jet 9504 |
|
(1/4 brass vee jet) |
| 062 |
991-8033 |
1/4 inch brass vee jet 9505 |
|
(1/4 brass vee jet) |
| 063 |
991-8034 |
1/4 inch brass vee jet 9506 |
|
(1/4 brass vee jet) |
| 064 |
991-8035 |
1/4 inch brass vee jet 9508 |
|
(1/4 brass vee jet) |
| 065 |
991-8036 |
1/4 inch brass vee jet 11001 |
|
(1/4 brass vee jet) |
| 066 |
991-8037 |
1/4 inch brass vee jet 11001.5 |
|
(1/4 brass vee jet) |
| 067 |
991-8038 |
1/4 inch brass vee jet 11002 |
|
(1/4 brass vee jet) |
| 068 |
991-8039 |
1/4 inch brass vee jet 11003 |
|
(1/4 brass vee jet) |
| 069 |
991-8040 |
1/4 inch brass vee jet 11004 |
|
(1/4 brass vee jet) |
| 070 |
991-8041 |
1/4 inch brass vee jet 11005 (OBSOLETE) |
|
(1/4 brass vee jet) |
| 071 |
991-8042 |
1/4 inch brass vee jet 11006 |
|
(1/4 brass vee jet) |
| 072 |
991-3006 |
1/4 inch brass vee jet 11008 |
|
(1/4 brass vee jet) |
| 073 |
991-8044 |
1/4 inch brass vee jet 11010 |
|
(1/4 brass vee jet) |
| 074 |
991-8069 |
1/4 inch stainless vee jet 8001 |
|
(1/4 stainless vee jet) |
| 075 |
991-8070 |
1/4 inch stainless vee jet 8002 |
|
(1/4 stainless vee jet) |
| 076 |
991-8071 |
1/4 inch stainless vee jet 8003 |
|
(1/4 stainless vee jet) |
| 077 |
991-8072 |
1/4 inch stainless vee jet 8004 |
|
(1/4 stainless vee jet) |
| 078 |
991-8073 |
1/4 inch stainless vee jet 9501 |
|
(1/4 stainless vee jet) |
| 079 |
991-8074 |
1/4 inch stainless vee jet 9502 |
|
(1/4 stainless vee jet) |
| 080 |
991-8085 |
1/4 inch stainless/plastic tee jet 9502 |
|
(1/4 stainless vee jet) |
| 081 |
991-8076 |
1/4 inch stainless vee jet 9504 |
|
(1/4 stainless vee jet) |
| 082 |
991-8077 |
1/4 inch stainless vee jet 11003 |
|
(1/4 stainless vee jet) |
| 083 |
991-8078 |
1/4 inch stainless vee jet 11004 |
|
(1/4 stainless vee jet) |
| 084 |
991-8079 |
1/4 inch stainless vee jet 11006 |
|
(1/4 stainless vee jet) |
| 085 |
991-8080 |
1/4 inch stainless vee jet 11008 |
|
(1/4 stainless vee jet) |
| 086 |
991-8081 |
1/4 inch stainless/plastic tee jet 8002 |
|
(1/4 stainless/plastic tee jet) |
| 087 |
991-8082 |
1/4 inch stainless/plastic tee jet 8003 |
|
(1/4 stainless/plastic tee jet) |
| 088 |
991-8083 |
1/4 inch stainless/plastic tee jet 8004 |
|
(1/4 stainless/plastic tee jet) |
| 089 |
991-8084 |
1/4 inch stainless/plastic tee jet 9501 (OBSOLETE) |
|
(1/4 stainless/plastic tee jet) |
| 090 |
991-8085 |
1/4 inch stainless/plastic tee jet 9502 |
|
(1/4 stainless/plastic tee jet) |
| 091 |
991-8086 |
1/4 inch stainless/plastic tee jet 9504 |
|
(1/4 stainless/plastic tee jet) |
| 092 |
991-3010 |
1/4 inch stainless/plastic tee jet 11003 |
|
(1/4 stainless/plastic tee jet) |
| 093 |
991-8088 |
1/4 inch stainless/plastic tee jet 11004 |
|
(1/4 stainless/plastic tee jet) |
| 094 |
991-8089 |
1/4 inch stainless/plastic tee jet 11006 |
|
(1/4 stainless/plastic tee jet) |
| 095 |
991-8090 |
1/4 inch stainless/plastic tee jet 11008 |
|
(1/4 stainless/plastic tee jet) |
| 096 |
991-8091 |
1/4 inch x 1/8 hex nipple H21 |
|
|
| 097 |
991-8092 |
1/4 inch x 1/4 hex nipple H22 |
|
|
| 098 |
991-8093 |
1/4 inch x 3/8 hex nipple H23 |
|
|
| 099 |
991-8094 |
45 degree street elbow 1/4 inch H24 |
|
|
| 100 |
991-8095 |
45 degree street elbow 1/8 inch H25 |
|
|
| 101 |
991-8096 |
45 degree union elbow 1/4 inch H26 |
|
|
| 102 |
991-8098 |
90 degree street elbow short 1/4 inch H28 |
|
|
| 103 |
991-8098 |
90 degree street elbow short 1/4 inch H28 |
|
|
| 104 |
991-8099 |
90 degree street elbow 1/8 inch H29 |
|
|
| 105 |
991-8100 |
90 degree street elbow short 1/8 inch H30 |
|
|
| 106 |
991-8101 |
90 degree union elbow 1/4 inch H31 |
|
|
| 107 |
991-8102 |
90 degree union elbow 1/8 inch H32 |
|
|
| 108 |
991-8103 |
30 degree union elbow 1/4 inch H33 |
|
|
| 109 |
991-8104 |
1/4 inch coupling H34 |
|
|
| 110 |
991-8105 |
1/8 inch coupling H35 |
|
|
| 111 |
991-8106 |
1/4 inch adapter H36 |
|
|
| 112 |
991-8107 |
1/8 inch adapter H37 |
|
|
| 113 |
991-8108 |
1/4 inch branch tee H38 |
|
|
| 114 |
991-8109 |
1/8 inch branch tee H39 |
|
|
| 115 |
991-8110 |
1/8 inch tee H40 |
|
|
| 116 |
991-8111 |
7/16 inch stainless steel hose clamp H41 |
|
|
| 117 |
997-2002 |
Hose clamp #6 |
|
|
| 118 |
991-8113 |
Strainer for 1/8 inch vee jets H43 |
|
|
| 119 |
991-8114 |
Strainer for 1/4 inch vee jets H44 |
|
|
| 120 |
991-8115 |
Strainer/check valve for 1/4 inch vee jets H45 |
|
|
| 121 |
991-8116 |
Brass strainer/check valve for tee jets H46 |
|
|
| 122 |
991-8117 |
500 PSI ball valve 1/4 inch fpt x 1/4 inch fpt H47 |
|
|
| 123 |
991-8118 |
500 PSI ball valve 3/8 inch fpt x 3/8 inch fpt H48 |
|
|
| 124 |
991-8119 |
500 PSI ball valve 1/4 inch mpt x 3/8 inch fpt H49 |
|
|
| 125 |
991-8120 |
1/4 inch brass flood jets K1 or K2 H54 |
|
|
| 126 |
991-8158 |
1/4 inch BH2-60 female coupler (mate to QD40) |
|
|
| 127 |
991-8150 |
1/4 inch BH2-61 male nipple (mate to QD80) |
|
|
| 128 |
991-8144 |
B2C, 1/4 inch mpt, male nipple, mate to QD50 or QD55 |
|
|
| 129 |
991-8152 |
B12, 1/4 inch mpt, female coupler, mate to QD10 or QD15 |
|
|
| 130 |
991-8145 |
B3C, 1/4 inch fpt, male nipple, mate to QD50 or QD55 |
|
|
| 131 |
991-8153 |
B13, 1/4 inch fpt, female coupler, mate to QD10 or QD15 |
|
|
| 132 |
991-8146 |
BH2C, 1/4 inch, mpt male nipple, mate to QD60 or QD65 |
|
|
| 133 |
991-8154 |
B22, 1/4 inch mpt, female coupler, mate to QD20 or QD25 |
|
|
| 134 |
991-8147 |
BH3C, 1/4 inch fpt, male nipple, mate to QD60 or QD65 |
|
|
| 135 |
991-8155 |
B23, 1/4 inch fpt, female coupler, mate to QD20 or QD25 |
|
|
| 136 |
991-8148 |
Hansen 02 male nipple, mate to QD70 |
|
|
| 137 |
991-8156 |
Quick disconnect socket female to QD30 |
|
|
| 138 |
991-8149 |
1/8 inch male quick disconnect |
|
|
| 139 |
991-8157 |
1/8 inch female quick disconnect socket |
|
|
| 140 |
991-8151 |
BH3-61,3/8 inch FPT, Male Nipple, mate to QD85 |
|
|
| 141 |
991-8159 |
BH3-60, 3/8 inch fpt, female coupler, mate to QD45 |
|
|
| 142 |
991-8123 |
Bottom hex nut for Kingston or P valve H57 |
|
|
| 143 |
991-8121 |
1/8 inch brass flood jets K1 or K2 H55 |
|
|
| 144 |
991-8124 |
Inline filter H58 |
|
|
| 145 |
991-8122 |
1/8 inch special brass flood jets for V1245 H56 |
|
|
| 146 |
991-8008 |
120V 50 PSI Flo Jet pump |
|
(pumps) |
| 147 |
991-8009 |
120V 100 PSI Flo Jet pump |
|
(pumps) |
| 148 |
991-8218 |
120V 120 PSI pump |
|
(pumps) |
| 149 |
991-8220 |
1/8 fpt brass female connector |
|
|
| 150 |
991-1835 |
Crevice tool |
|
|
|
|